Выполненные проекты
Проект отопления деревянного дома в КП Святогор
Объект: жилой дом индивидуальной застройки площадью 160 кв.м. в Московской области
Вариант отопления: «Комфортный»
Стоимость проекта отопления: 25 280 руб. (проект котельной – бесплатно)
Проект отопления, водоснабжения и канализации: выполнен 30.05.2013
Состав проекта отопления, водоснабжения и канализации дома из бревна в КП "Святогор":
1. Пояснительная записка. Общие данные по системам отопления, водоснабжения и канализации.
2. Теплотехнический расчет отопления дома из бревна.
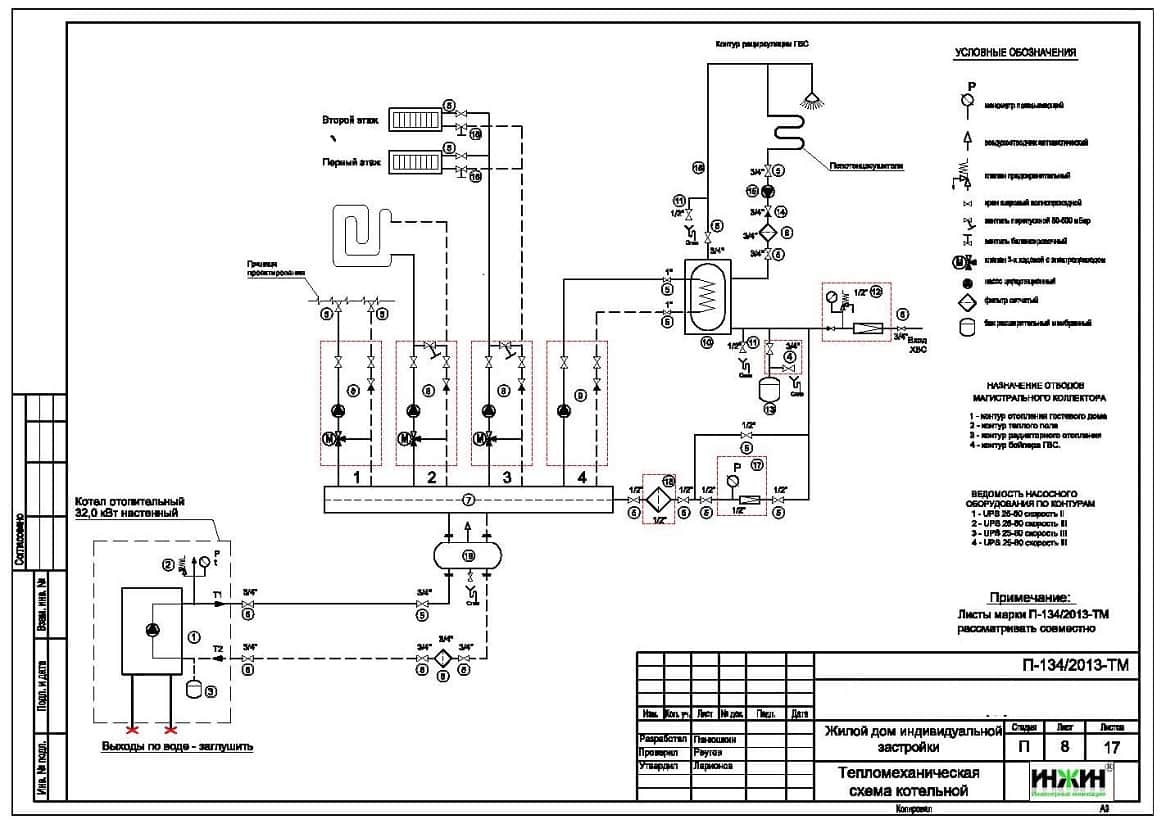
3. Тепломеханическая схема котельной деревянного дома с размещением оборудования.
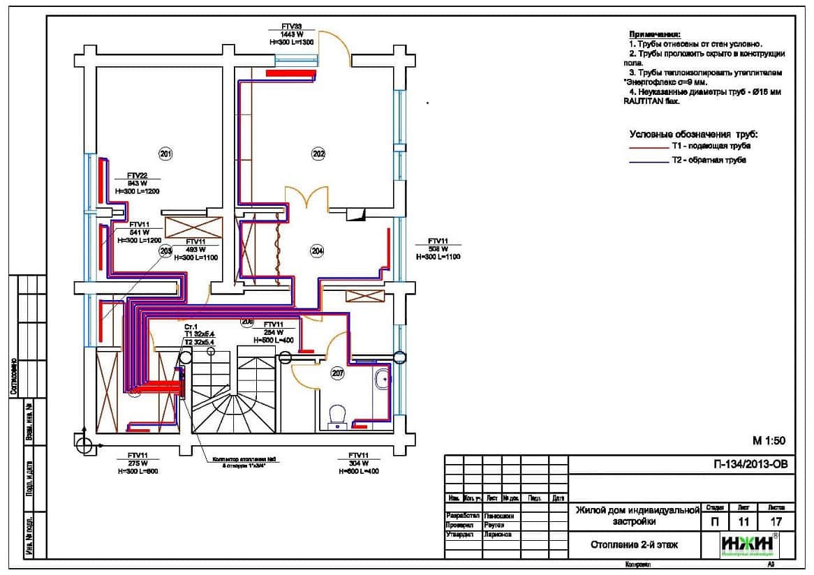
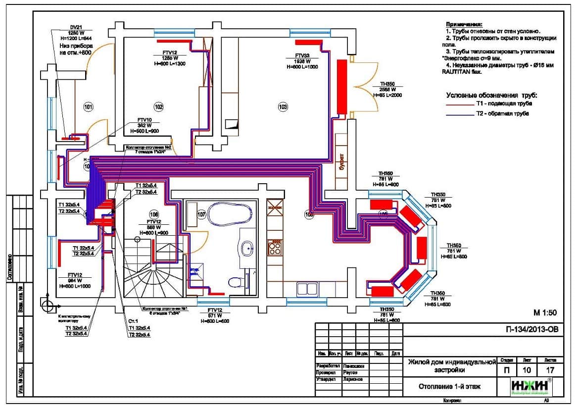
4. Комплект чертежей радиаторного отопления частного дома в КП "Святогор".
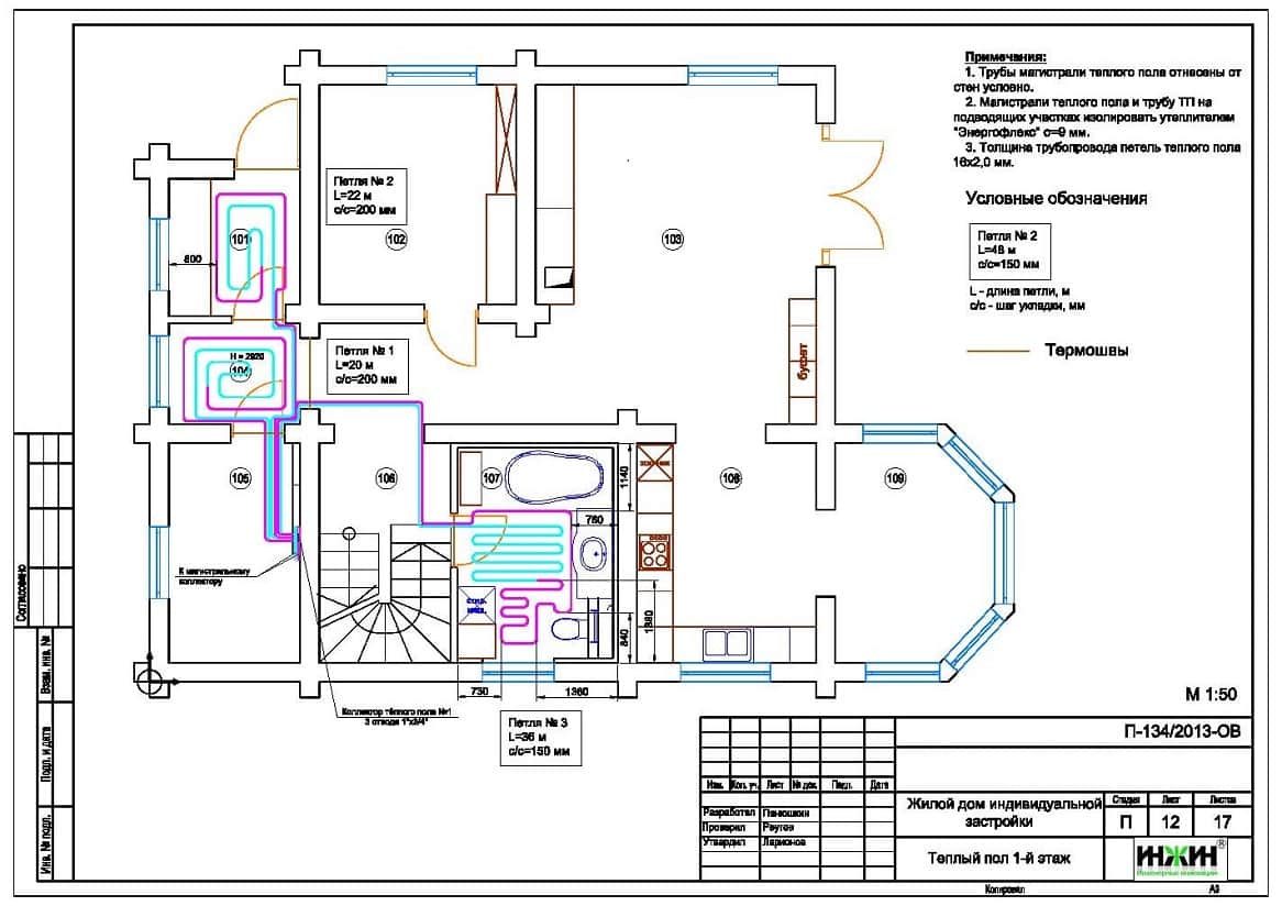
5. Комплект чертежей водяного теплого пола дома в КП "Святогор".
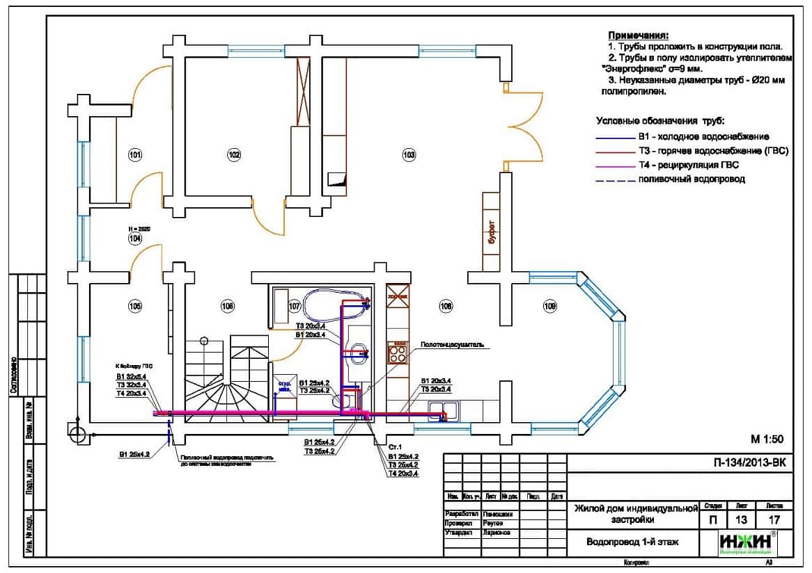
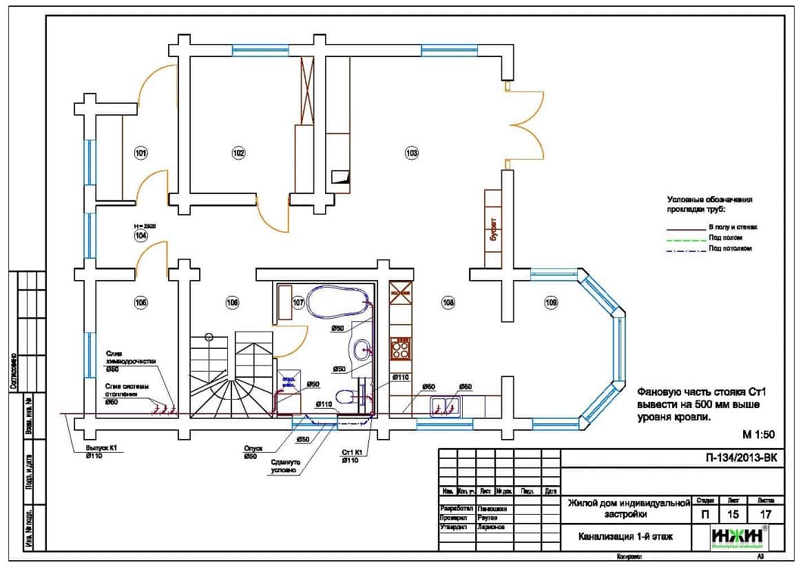
6. Комплект чертежей внутреннего водопровода и канализации деревянного дома.
7. Схема системы канализации дома из бревна(аксонометрия).
8. Спецификация материалов и оборудования котельной, системы отопления дома из бревна в КП "Святогор".
Объем проекта отопления, водоснабжения и канализации: 37 листов.
Описание проекта отопления, водоснабжения и канализации деревянного дома в КП "Святогор".
Котельная (проект котельной бесплатно).
o На базе настенного газового котла Vaillant turboTEC plus мощностью 32 кВт с закрытой камерой сгорания;
o Контуры котельной – отопление дома, водяной теплый пол и горячее водоснабжение (бойлер);
o Приготовление горячей воды при помощи бойлера Reflex SF200, объемом 200 литров;
o Расширительные баки отопления и водоснабжения Reflex;
o Насосы водоснабжения, теплого пола и отопления Grundfos;
o Трубы дымоходные Vaillant, пластиковые, коаксиальные, в исполнении «через стену»;
o Распределительный коллектор котельной с насосно-смесительными группами Meibes;
o Автоматика котельной – основной блок Vaillant calorMATIC 630/3, задатчик-регулятор температуры в помещении Vaillant VR 90/3.
Автоматизация отопления и котельной (вариант «Комфортный»).
o Автоматическое регулирование отопления по наружной температуре (погодное регулирование) и температуре в помещении;
o Автоматическое поддержание заданной температуры в контурах отопления, теплого пола и горячего водоснабжения.
Отопление деревянного дома (проект отопления).
o Отопление дома радиаторное, использованы панельные радиаторы Kermi с нижней подводкой, стальной трубчатый радиатор Kermi Decor-V и встроенные в пол конвекторы TechnoHeat с вентиляторами;
o Схема радиаторного отопления двухтрубная, коллекторная, с принудительной циркуляцией теплоносителя;
o Температурный график отопления 80/60°С;
o Трубопроводы отопления – сшитый полиэтилен Rehau RAUTITAN flex.
Водяной теплый пол (проект теплого пола).
Водяной теплый пол спроектирован на площади 20 м.кв.
Теплоснабжение теплого пола запроектировано отдельным контуром котельной. Трубопроводы теплого пола - сшитый полиэтилен Rehau.
Основание теплого пола – маты из ламинированного пенополистирола «Формат FT40/20L».
Регулирование температуры теплого пола – общее, контуром котельной.
Водяные полотенцесушители в санузлах.
Источником теплоснабжения полотенцесушителей принят контур рециркуляции бытовой горячей воды. Модели полотенцесушителей в проекте не указывались, в тепловом расчете учитывалась теплоотдача 150 Вт от каждого полотенцесушителя.
Внутренний водопровод (проект водоснабжения).
o Схема внутреннего водоснабжения – тройниковая;
o Трубопроводы системы водоснабжения – полипропилен армированный Valtec PP-ALUX;
o В системе горячего водоснабжения предусмотрена рециркуляция горячей воды через полотенцесушители.
Внутренняя канализация.
o Предусмотрен безнапорный отвод стоков от санитарно-технических приборов;
o Трубопроводы канализации – раструбные, из полипропилена Синикон, изолированные утеплителем Энергофлекс.
По этому проекту выполнен монтаж отопления, водоснабжения и канализации.
Для этого дома выполнен проект электрики.



















